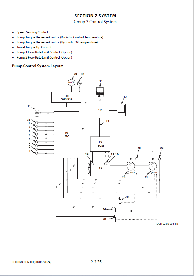
ZX210-7G Technical Manual (Operational Principle)

ZX210-7G Technical Manual (Operational Principle)

Format: PDF

Language: English

Size: 43,7

Pages: 353

Delivery Method: Speed Download Link

Model: ZX210-7G

Type of Documents: Engine Manual

$30

Description

ZX210-7G Technical Manual (Operational Principle)

Hitachi ZX210-7G